Rozdział 31. Czujnik SR50A + moduł LB-499-RS232 / LB-499-RS485

Spis treści

31.1. Podłączenie
31.2. Konfiguracja

31.1. Podłączenie

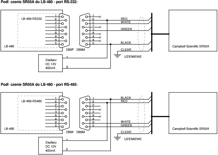
Schemat podłączenia czujnika SR50A do LB-480

Rysunek 31.1. Schemat podłączenia czujnika SR50A do LB-480


31.2. Konfiguracja

Wymagana konfiguracja miernika SR50A:

      B - BAUD RATE.....................9600 BAUD
      A - ADDRESS For RS-232/RS-485.....33
      M - Serial Operation Mode.........MEASURE ON POLL
      D - Distance to Target or Depth...DISTANCE TO TARGET OUTPUT
      G - Distance to Ground............+0.000
      I - Measurement Interval Units....SECONDS
      V - Measurement Interval Value....60
      U - Output Unit...................MILLIMETERS
      Q - Quality Output................ON
      T - Temperature Output............ON
      S - Self Diagnostic Output........ON